在线咨询

  • 姓名 *

  • 电话 *

  • 内容 *

  • 提交

  • Security Code
    Refresh the code
    Cancel
    Confirm
图片展示

如何选到品质高又划算的中央空调?看完这篇你就懂了

Time: 2022-08-08 14:40:55

Click:

如何选到品质高又划算的中央空调?看完这篇你就懂了   广州这两天又开始热起来了,出门兜风皮肤都是火辣辣的,出去也热回家也热,好多有想法的业主们都打算在新家装修中

如何选到品质高又划算的中央空调?看完这篇你就懂了

   

广州这两天又开始热起来了,出门兜风皮肤都是火辣辣的,出去也热回家也热,好多有想法的业主们都打算在新家装修中央空调,外面那么热,家里至少应该是凉爽的~

那市场上的中央空调这么多,究竟怎么合适我们的需求呢

 

目录大纲

1. 中央空调的概念

2. 中央空调的分类与建议

3. 如何选到合适的空调几要素

 

中央空调的概念

从字面上理解就是隐藏式中央联动控制空调,指室内机融入吊顶或家装中,不会像传统的壁挂机那么突兀,不会破坏整体的设计。

 

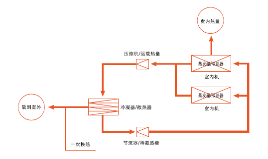
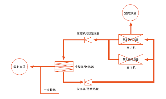
中央空调分为氟机、水机,家庭使用版都是氟机,大型建筑用水机。

中央空调的好处多多,如节约空间,吹风均衡,空气流通、美观大方而且还不容易得空调病!近几年越来越运用于家庭装修中。

 

 

中央空调的分类

风管机一拖一

是指一个室内机对应一个室外机,室内机隐藏在吊顶内,借助风管向室内送风。

 

工作原理:

室内的热交换器集中在一个室内机上,室内机产生的冷风从系统风管送达房间,再经过回风管送回室内机,经冷却并混合部分新风后再送出,是一种全空气系统的中央空调。

 

PS:风管机不用预装风道,比多联机更节约吊顶层高。

多联机一拖多

指的是一台室外机通过配管连接两台或两台以上室内机,室外侧采用风冷换热形式、室内侧采用直接蒸发换热形式的一次制冷剂空调系统。

 

工作原理:

通过制冷剂压力的变化,对室外机的制冷压缩机进行变频调速控制或改变压缩机的运行台数、工作气缸数、节流阀开度等,使系统的制冷流量变化,制冷或制热。

 

总结:

 

1.层高在2.5M及以上更适合多联机

2.小户型人也少,两室以内,适合选风管机

3.家里面积大房间多,人也多,选择中央空调

4.户型中等,预算不足,又想要美观,选择风管机。

 

适合的中央空调怎么选?

市场的中央空调种类繁多,如何选到质量好而且合适的空调也是需要花不少心思。建议大家从品牌、匹数、压缩机、变频技术、能耗等级几个方面来考察中央空调。

品牌

市面上的中央空调品牌,可以划分为两大类:合资(进口)品牌和国产品牌。

合资(进口)品牌主要分为日系、美系、韩系;国产品牌可分为国产一线、国产二线、国产三线。

 

建议:价格和性能方面,合资(进口)品牌>国产品牌,国产一线>国产二线。

如果预算充足,追求空调性能的,优先选择日系品牌;

如果预算一般,建议选择国产一线品牌,在质量、技术、售后服务方面都有一定的保障。

 

匹数

一般来说,每1㎡空间所需制冷量为180~220W,在选购空调匹数时,根据不同区域和面积进行搭配。

建议:三室一厅的家庭,选择一拖四的5匹中央空调就够了,

四室一厅的家庭,建议选择一拖五的6匹中央空调

超过四室一厅,则需要选择一拖六、一拖七的7匹、8匹中央空调。

 

压缩机

空调的核心是压缩机,压缩机技术,主要有往复式、双转子和涡旋三种。

涡旋压缩机的优势在于重负荷时候能够省电,而双转子则相反,在低负荷的时候更省电。往复式压缩机噪音往往比较大,近几年逐渐被淘汰。

 

建议:在性能和技术、价格上,涡旋>双转子>往复式,

如果匹数在5P以上,需要同时开启多台空调,涡旋式压缩机更好,

如果匹数在5P以下,双转子就可以了。

 

 

变频技术

多联机都是变频的,分为直流变频和交流变频。目前来说,最好的变频技术要数全直流变频。变频空调的优势在于空调可以调节功率运行,省电,静音,提高生活的舒适度。

建议:如果追求质量,就算变频;如果预算有限,可以选定频。

 

能效等级

央空调的能效比(能效等级)决定了它是否省电节能,购买时要注意:能效等级越低,中央空调就越节能。

 

建议:中央空调能效高不高,主要看IPLV(制冷综合性能系数),选购时要认准这个参数,IPLV数值越高的中央空调越节能,优先选择一级能效的中央空调。

 

最后要注意:中央空调毕竟是个复杂的系统,需要细节的安装技术,一定要找靠谱的施工师傅来安装!

 

中央空调作为家中大型的常用物,挑选购买前一定多了解,多根据房屋实际考虑。希望这篇干货能帮助大家选到合适的中央空调!

 


如何选到品质高又划算的中央空调?看完这篇你就懂了
如何选到品质高又划算的中央空调?看完这篇你就懂了   广州这两天又开始热起来了,出门兜风皮肤都是火辣辣的,出去也热回家也热,好多有想法的业主们都打算在新家装修中
Long by picture save/share
0

HONORS 

Address: No. 18 Shuiping Beilu,Shuipingshe, Changgang, Yongning, Zengcheng, Guangzhou
Tel:  020-2624 0773
Fax: 020-2624 0773
Mobile phone/wechat: 13318861369
Email: gzsguoye@163.com
Contact: Ms. Mao

暂无链接
图片展示

Wechat : Manager Peng

English
  • 中文
  • English

Copyright @ 广州5845cc威尼人机电安装有限公司 All Rights Reserved

Service Center
Contacts
热线电话
020-2624 0773
手机/微信
133 1886 1369
E-mail地址
gzguoye@foxmail.com
Qrcode
Qrcode
Service Center
添加微信好友,详细了解产品
使用企业微信
“扫一扫”加入群聊
复制成功
添加微信好友,详细了解产品
我知道了